国子软件获得实用新型专利授权:“一种单片机现场定义GPIO引脚类型的隔离通讯电路”
2025年05月27日 | 浏览量:67493

图片来源于网络,如有侵权,请联系删除
证券之星消息,根据天眼查APP数据显示国子软件(872953)新获得一项实用新型专利授权,专利名为“一种单片机现场定义GPIO引脚类型的隔离通讯电路”,专利申请号为CN202422024374.9,授权日为2025年5月27日。
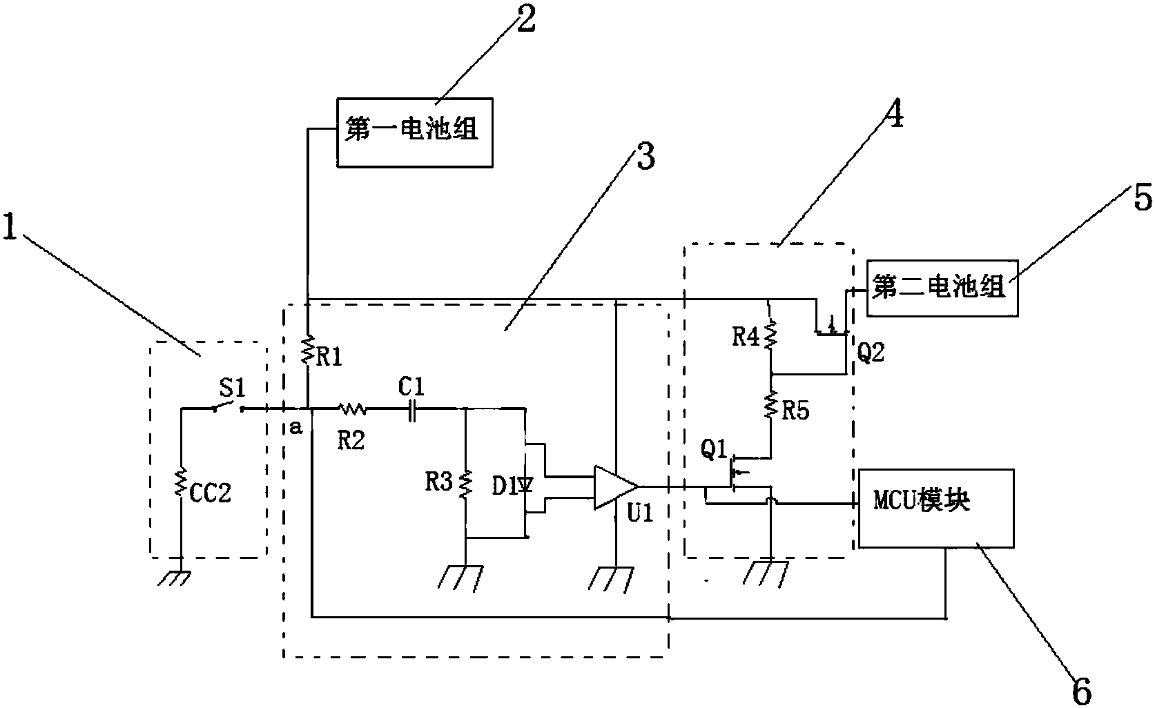
专利摘要:本实用新型公开了一种单片机现场定义GPIO引脚类型的隔离通讯电路,属于电子电路技术领域,包括输入输出端IO、外设输出端、外设输入端、第一光耦隔离电路和第二光耦隔离电路,所述输入输出端IO分别与第一光耦隔离电路和第二光耦隔离电路的一端连接,所述第一光耦隔离电路的另一端与所述外设输出端连接,所述第二光耦隔离电路的另一端与所述外设输入端连接。通过将GPIO引脚的外围隔离输入或输出型电路进行整合,从而实现GPIO引脚的输入或输出类型的现场定义。

图片来源于网络,如有侵权,请联系删除
今年以来国子软件新获得专利授权3个,较去年同期减少了25%。结合公司2024年年报财务数据,2024年公司在研发方面投入了2581.56万元,同比增16.82%。
数据来源:天眼查APP
以上内容为证券之星据公开信息整理,由AI算法生成(网信算备310104345710301240019号),不构成投资建议。
本文来源:财富导航网
本文地址:https://sintedes.com/post/27255.html
关注我们:微信搜索“xiaoqihvlove”添加我为好友
版权声明:如无特别注明,转载请注明本文地址!
- •科大讯飞获得外观设计专利授权:“机器人”
- •中国石化获得发明专利授权:“一种植物性高强度自降解隔离暂堵剂及其制备与使用方法”
- •金陵饭店(601007.SH):董事长毕金标辞职
- •长江电力获得发明专利授权:“一种船舶航行信息校验方法及装置”
- •南网能源:截至2025年11月28日持有人数为101,088
- •比亚迪获得实用新型专利授权:“定子组件及电机、车辆”
- •【ESG动态】深水海纳(300961.SZ)获华证指数ESG最新评级C,行业排名第159
- •ST云动获得实用新型专利授权:“一种燃料电池储能调峰装置及系统”
- •英维克获得外观设计专利授权:“机房空调”
- •亿纬锂能获得实用新型专利授权:“汇流盘、电芯及电池”

